Elektronická umyvadlová armatura bez směšovače, pro funkční box na omítku
- Barva: kartáčovaná nerez
- Materiál: mosaz pochromovaná/plast
- K odběru pitné vody
- Pro veřejný a poloveřejný sektor
- Pro montáž do umyvadla nebo panelů s umyvadlem
- Pro připojení studené vody
- Pro použití s nerezovými dřezy
- Provedení se směšovačem není určeno pro průtokový ohřívač
- Automatické spuštění vody
- Infračervené čidlo pro zaznamenání uživatele
- Infračervený senzor samonastavitelný
- Odolný proti vandalům
- Omezení průtoku usměrňovačem proudu vody
- Napájení z baterie
- Baterie stačí pro cca 200 000 spuštění
- Výstraha v případě slabé baterie
- Ekonomický režim provozu nastavitelný
- Úspora vody díky dvouproudové snímací technice s rychlou reakcí
- Funkce je možné servisním dálkovým ovládáním nastavit a dotazovat
- Program úspora vody nastavitelný
- Program intervalu propláchnutí nastavitelný
- Trvalé propláchnutí individuálně nastavitelné
- Ovládání spouštění deaktivovatelné pomocí ovládání pro údržbu Geberit
- Různé funkce ručně nastavitelné
- Se zabudovaným zpětným ventilem
- Funkční jednotka se zabudovanými košíkovými filtry
Technické údaje
- Typ baterie: Alkalická baterie (1,5 V AA)
- Druh ochrany: IPX4
- Provozní napětí: 3 V DC
- Provozní tlak: 50 - 1000 kPa
- Průtok při tlaku 3 bar: 5 l/min
- Interval proplachu, rozsah nastavení: 5 - 200 s
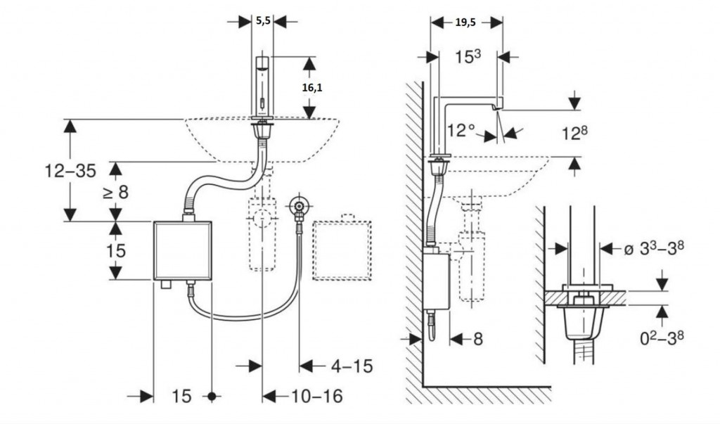
- Délka výtoku: 195 mm
- Výška baterie: 161 mm
- Komfortní zóna: 128 mm
Obsah dodávky
- Umyvadlová armatura s infračerveným senzorem a hadicí pro přívod vody
- Funkční box na omítku s řídicí elektronikou, funkční jednotkou a pouzdrem na baterie
- Pancéřové hadičky 3/8"
- Klíč pro usměrňovač proudu vody
- Upevňovací materiál
Ilustrační foto
Parametry
| Kód | 116.173.SN.1 |
|---|
Na balení si zakládáme! Prohlédněte si, jak připravujeme a zabalíme Vaši objednávku.
