Elektronická baterie, s termostatickým směšovačem, s funkčním boxem na omítku
- barva kartáčovaná nerez
- materiál pochromovaná mosaz / plast
- k odběru pitné vody
- pro veřejný a poloveřejný sektor
- pro montáž do umyvadla nebo panelů s umyvadlem
- pro připojení studené a teplé vody / studené a smíchané vody
- pro použití s nerezovými dřezy
- model se směšovačem nebo termostatickým směšovačem není vhodný pro průtokový ohřívač
- napájení z baterie
- skupina armatur I podle DIN 4109
- termostat dle EN 1111
- automatické spuštění vody
- infračervené čidlo pro zaznamenání uživatele
- odolný proti vandalům
- omezení průtoku usměrňovačem proudu vody
- nastavení teploty přes směšovač
- voda nastavitelná jako ne pouze teplá nebo ne pouze studená
- ochrana proti opaření omezením teploty vody na 42 °C
- možnost tepelné dezinfekce dle DVGW W 551
- baterie stačí pro cca 200 000 spuštění
- výstraha v případě slabé baterie
- úspora vody díky dvouproudové snímací technice s rychlou reakcí
- funkce je možné servisním dálkovým ovládáním nastavit a dotazovat
- ovládání spouštění deaktivovatelné pomocí ovládání pro údržbu Geberit
- různé funkce ručně nastavitelné (program úspora vody, program intervalu propláchnutí, trvalé propláchnutí, ekonomický režim)
- se zabudovaným zpětným ventilem
- funkční jednotka se zabudovanými košíkovými filtry
Technické údaje
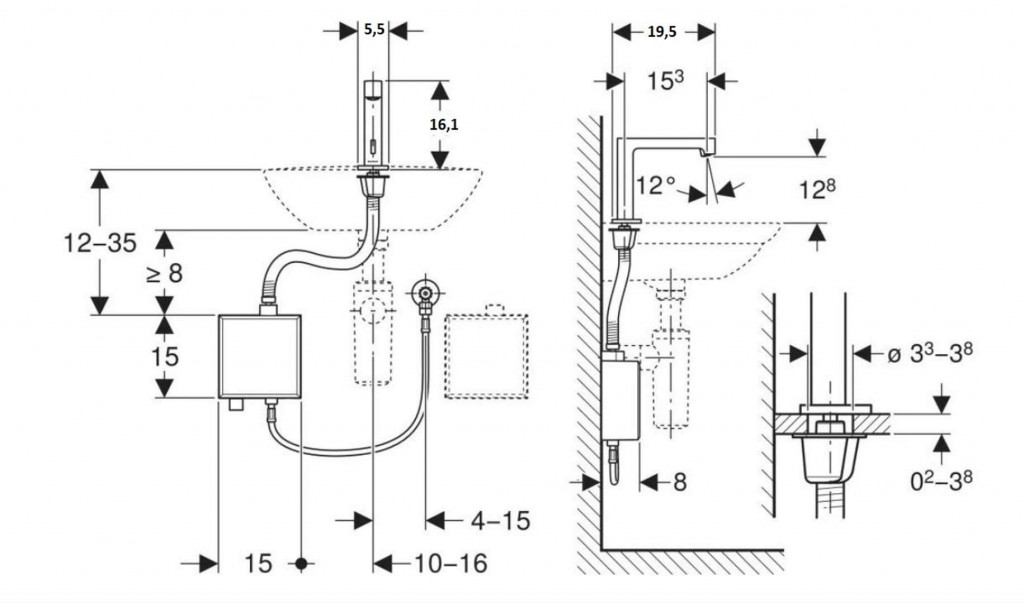
- výška baterie 161 mm
- komfortní zóna 128 mm
- typ baterie Alkalická baterie (1,5 V AA)
- druh ochrany IPX4
- provozní napětí 3 V DC
- provozní tlak 50 - 1000 kPa
- doporučený provozní tlak s termostatickým směšovačem 0,5 - 5 bar
- doporučený provozní tlak s termostatickým směšovačem 50 - 500 kPa
- rozdíl tlaku studená/teplá voda ≤ 150 kPa
- maximální zkušební tlak vody 1600 kPa
- maximální zkušební tlak vzduchu / inertního plynu 300 kPa
- teplota okolí 1–40 °C
- teplota skladování -20 – +70 °C
- teplota vody - rozsah nastavení s termostatickým směšovačem 20 - 42 °C
- maximální teplota vody 60 °C
- maximální teplota vody, krátkodobá 90 °C
- průtok při tlaku 3 bar 5 l/min
- výpočtový průtok 0,07 l/s
- minimální přetlak pro výpočtový průtok 50 kPa
- interval proplachu, rozsah nastavení 1 - 168 h
- interval spláchnutí, nastavení ve výrobě 24 h
- interval proplachu, rozsah nastavení 5 - 200 s
- interval spláchnutí, nastavení ve výrobě 5 s
- Délka výtoku: 195 mm
- Výška baterie: 161 mm
- Komfortní zóna: 128 mm
Obsah dodávky
- umyvadlová armatura s infračerveným senzorem a hadicí pro přívod vody
- řídicí elektronika
- funkční jednotka
- pouzdro pro baterii
- 2 alkalické manganové baterie typu AA, 1,5 V
- klíč pro usměrňovač proudu vody
- upevňovací materiál
Prvek Geberit pro umyvadlo nebo souprava pro hrubou montáž k umyvadlové armatuře Geberit a krycí deska nejsou součástí dodávky.
Parametry
| Kód | 116.178.SN.1 |
|---|
Na balení si zakládáme! Prohlédněte si, jak připravujeme a zabalíme Vaši objednávku.
